概述
BS-31時間繼電器采用靜態集成電路,作為輔助元件用于各種保護和自動控制的回路中,使被控制的元件得到可調的動作延時。具有精度高、功耗小、動作時間準確、整定直觀方便、范圍寬等特點,是替代電磁型時間繼電器的理想產品。
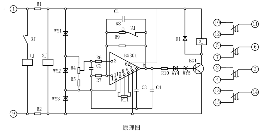
原理圖
BS-31繼電器由集成電路、電阻、電容及小型中間繼電器等元件組成。當繼電器加入額定電壓時,2J經降壓電阻R1、R2得到電壓而動作,使其動斷觸點打開,此時電容C1開始積分。為了實現理想的積分,需要采取措施使電容兩端電壓隨著時間的增長而增高,并使充電電流維持恒定,為此在集成電路的反饋回路接一個電容器C。

整定參數表
| 型號 |
整定時間 |
電源類型 |
| BS-31 |
3~10M |
AC/DC:48V、110V、220V |
| BS-32 |
5~20M |
| BS-33 |
6~30M |
| BS-34 |
1.5~5M |
BS-31調試方法
整定時間:將電位器R4調到較大值,繼電器的時間應最短,再將R4調到較小值,校驗實際動作時間,必要時可用改變R11的辦法滿足這一要求。
主要特點
導軌安裝結構
凸出固定式安裝結構
凸出插拔式安裝結構
嵌入插拔式安裝結構